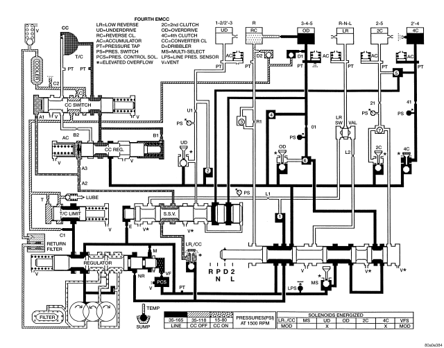
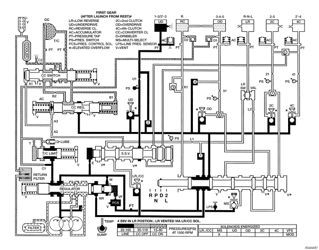
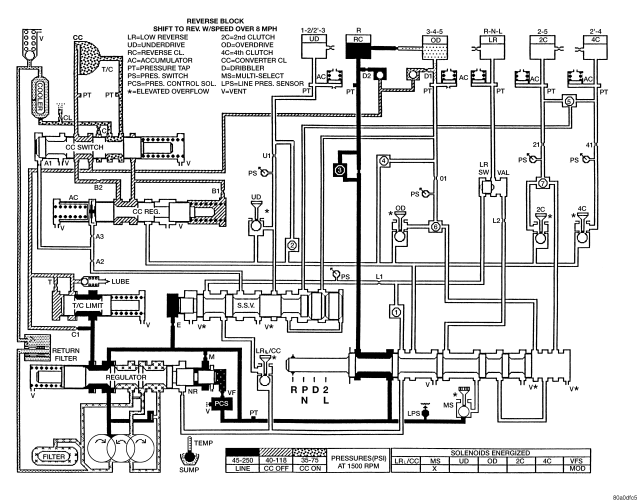
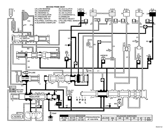
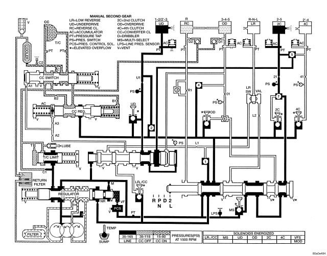
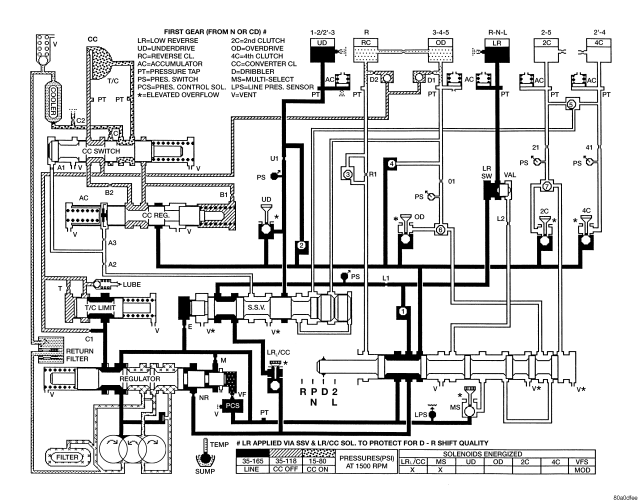
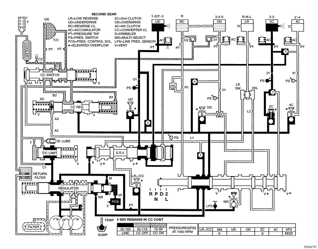
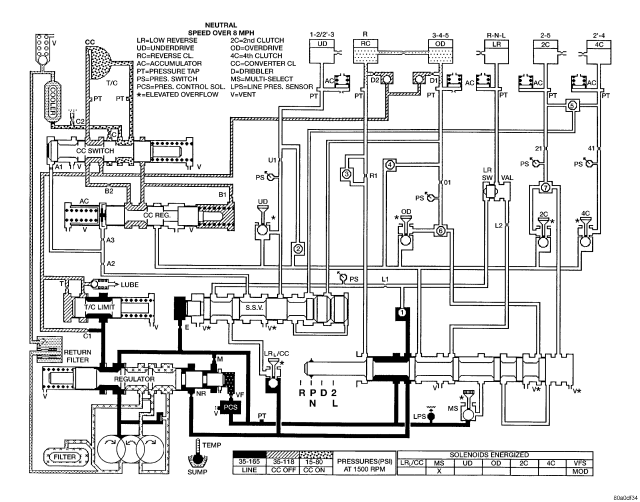
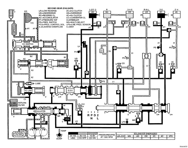
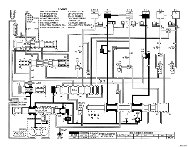
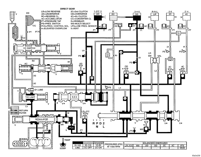
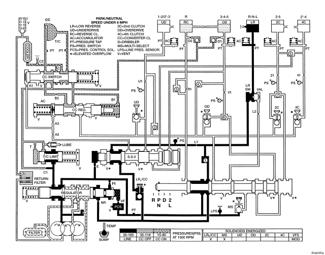
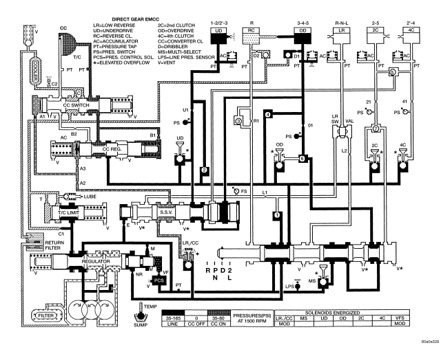
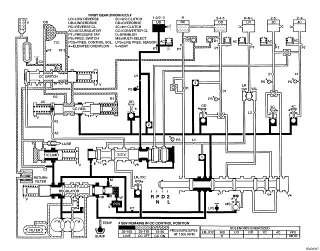
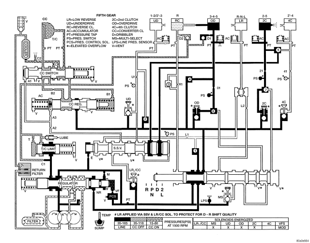
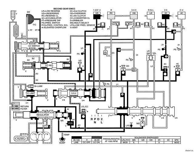
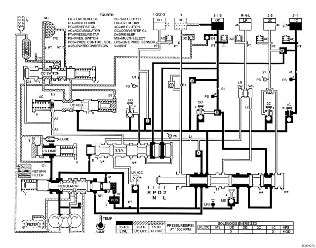
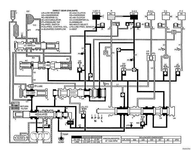
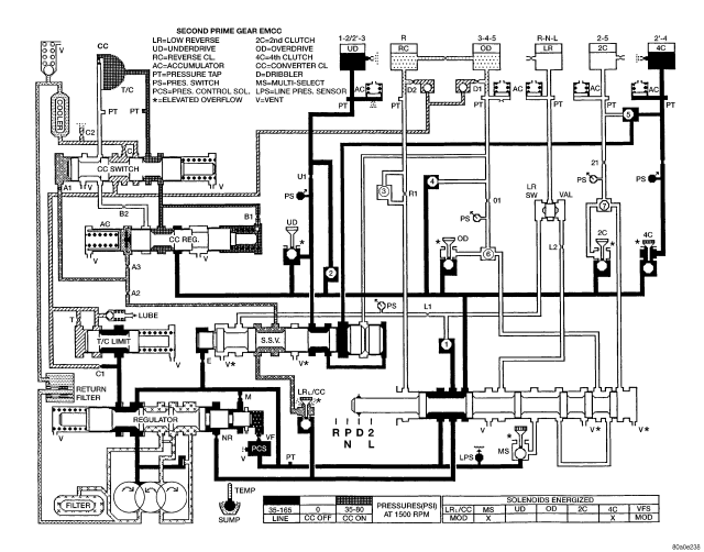
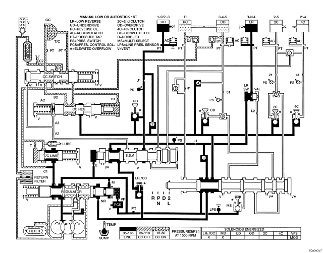
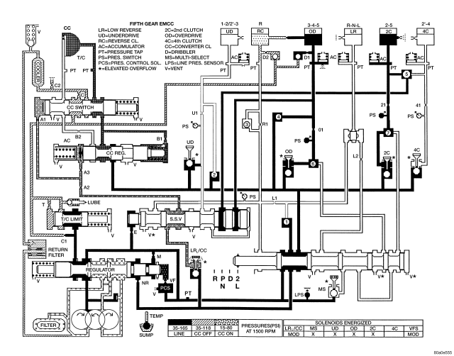
HYDRAULIC SCHEMATICS