
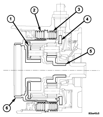
Two hydraulically applied multi-disc clutches are used to hold planetary geartrain components stationary while the input clutches drive others. The 2/4 (2) and Low/Reverse (3) clutches are considered holding clutches and are contained at the rear of the transmission case .