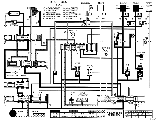
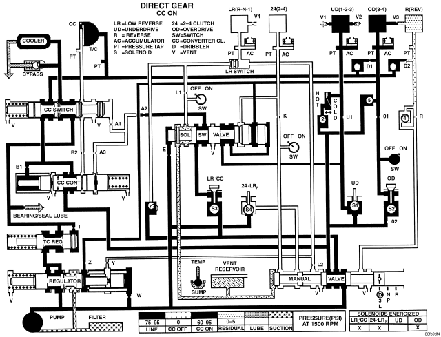
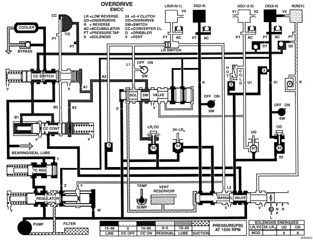
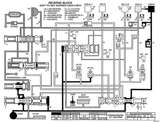
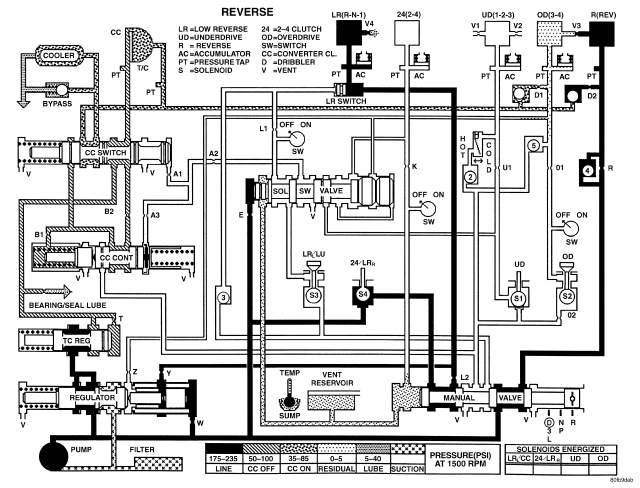
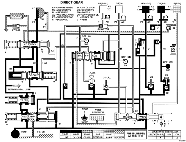
SCHEMATICS AND DIAGRAMS - 42RLE TRANSMISSION